xjwk威客网,广东凤凰楼信息泻火吧论坛(总汇),一品楼免费信息论坛春风阁(全国信息) ,上海外卖品茶工作室51一品茶楼论坛

健身知识资讯 >> 正文

不造车的华为,有多少车辆相关专利?

网络 健身知识 4年前 0
摘要:

今天给大家说说关于不造车的华为,有多少车辆相关专利?的内容,1 专利情报前沿科技情报站10月28日报道,国家知识产权局10月26日公布了一项华为技术有限公司专张泊远利“车辆转向装置和车辆”,该专利属于 ,下面我们来看看本文究竟说了些什么,有没有对您有点帮助。

1.专利情报

前沿科技情报站10月28日报道,国家知识产权局10月26日公布了一项华为技术有限公司专张泊远利“车辆转向装置和车辆”,该专利属于车辆技术领域,能提升在自动驾驶状态下的驾驶体验。

图:专利基本信息 来源:国家知识胖尔肌产权局

2.技术背景

车辆转向装置是汽车底盘的重要组成部寻乌房屋出租分。

车辆转向装置一般包括上转向系统和下转向系统,上转向系统是指包括方向盘在内的转向控制机构。

下转向系统包括左前轮转向子系统和右前轮转向子系统,是指左前轮和右前轮的转向执行机构。

随着自动驾驶系统越来越高级,人慢慢的从驾驶行为上解脱,线控转向正是人完全从驾驶行为上解脱出来的趋势产品。

在运用线控转向的车辆转向装置中,上转向系统和下转向系统之间无机械连接,由控制器接收上转向系统的转向信号(如方向盘的转动角度),然后,控制器根据转向信号生成转向指令,并发送给下转向系统,以使下转向系统执行转向动作。

但是,由于上转向系统和下转向系统之间缺少机械连接,所以在下转向系统动力失效的情况下,整车将会完全失去转向功能

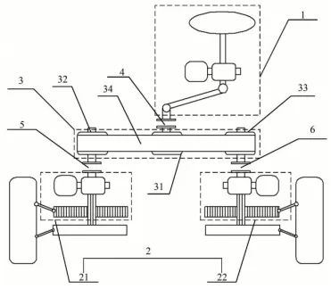
在本专利中,华为提供了一种车辆转向装置和车辆,该车辆转向装置在上转向系统和下转向 系统之间增设有传动组件,并使上转向系统、下转向系统和传动组件之间通过离合器连接。这样,在下转向系统动力有效时,可以使上转舌尖上的西政向系统和下转向系统之间机械解耦,而在下转 向动力失效时,可以使上转向系统和下转向系统之间机械连接,从而,由上转向系统提供转 向动力。

图:专利转向结构 来源:国家知识产权局

3.华为车辆相关专利

虽然华为对外声称不会下场造车,根据前沿科技情报站分析,华为在车辆领域相关专利布局确颇为全面,在国内已有300余件专利。

从时间上来看,华为从2009年就开始在汽车领域布局专利了。但在2016年以前,只是零星布局。

在2016年以后,车辆领域专利数量明显快速增加。

从技术方向分析,华为在车辆领域专利主要分散在智能驾驶、电子控制、行驶状态控制领域,占据了60%以上。传统车辆核心机械机构相关技术,如发动机、底盘、传动系统专利并不多。

不过也不奇怪。随着技术工艺不断提升,汽车生产制造的门槛将逐渐降低,与此同时,纯硬件的利润也会降低。智能化软件、高品质服务的利润空间极为广阔?;≡裰鞴ブ悄芷导际踅饩龇桨?,利润不见得比制造整车的利润低,况且风险是真的更低。

关注科技前沿情报站,获取国内外科技巨头最新专利情报
// 不造车的华为,有多少车辆相关专利? //

版权申明:本文来自链接
*如若侵犯了原著者的合法权益,可联系本站处理,仅供大家学习与参考,不代表本站立场。